摘要:为保障核电厂乏燃料水池(亦简称乏池)内需保证足够硼水量,在乏池液位低于要求值时,需要为乏池补水,以避免补水导致乏池的硼酸浓度低于技术规范要求。通过研究基于LabVIEW仿真地乏池补水硼浓度控制计算应用,以避免由补水引起的硼酸浓度不满足技术规范要求导致的运行事件。
关键词:乏池;硼浓度;液位。
核电厂乏池用于存储从堆芯卸出的乏燃料以及即将装入堆芯的新燃料以及在核电厂大修过程中用于燃料倒换操作存储堆芯卸出或将装入的核燃料。乏池中需注满要求液位和浓度的硼酸水,以确保实现以下安全功能:通过覆盖水层提供良好的生物防护;保证存放在乏池中的燃料组件处于次临界状态;同时通过设置的冷却回路排出贮存地已辐照燃料元件所释放的余热。
一、核电厂乏池补水硼酸浓度控制需求分析
为确保上述安全功能,典型的M310堆型压水堆核电厂《运行技术规范》要求乏池水位不低于19.3m,乏池硼酸浓度在2100ppm~2300ppm(平衡循环后要求乏池硼酸浓度控制在2300ppm~2500ppm间)。当乏池液位因为泄漏或是水蒸发引起下降时,需要对乏池及时进行补水(硼酸或除盐水),以确保乏池液位和硼浓度满足技术规范要求,确保其安全功能的实现。
LabVIEW是专为测试、测量和控制应用而设计的系统工程软件,具有强大的仿真功能,图形化编程功能强大,可以用于开展核电厂乏池补水硼酸浓度控制的研究和设计,开发实用的控制程序。
二、核电厂乏池补水的方法
乏池液位因为泄漏或是水蒸发引起下降时,可以通过液位监视和液位报警发现,需要及时进行补水提升液位。
由于乏池水分日常蒸发或设备故障引起的泄漏将导致乏池水位下降及硼酸流失,因此日常在乏池液位降低后,需要及时进行补水,由于乏池液位下降主要是蒸发引起的,日常乏池补水一般使用核岛除盐水系统(SED)对乏池补充除盐水。
三、核电厂乏池补水计算方法
乏池由于蒸发引起液位下降,需执行对乏池进行补水操作。重新补充的SED水会使乏池硼浓度有一定的下降,根据补水前乏池的硼浓度CB0、乏池补水前后液位,利用乏池溶液中含有硼酸总量不变可以估算出补水完成后的硼浓度。
乏池液位初始液位标高为H1,初始取样硼浓度CB0,执行乏池补水操作票,计划补水到目标液位标高H2。由于乏池底部标高为7.5m,同时忽略循环回路中的硼水,进行计算:
CB0*(H1-7.5)*A=CB1*(H2-7.5)*A,A为乏池截面积
乏池初始液位为H0=19.47m,初始硼浓度CB0=2232ppm,执行乏池补水操作票,目标液位H1=19.53m,由此进行估算。
由CB0*(H0-7.5)*A=CB1*(H1-7.5)*A,可得补水完成后的硼浓度CB1=2220.9ppm,经与补水后化学专业人员取样测定的硼浓度为2223ppm,对比验证说明该计算方法可信。
四、基于LabView仿真的核电厂乏池补水硼酸浓度控制程序设计:
1.设计思路
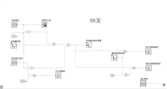
根据上述计算方法,可将初始液位、初始硼浓度、目标液位作为输入量,利用计算公式,计算出补水后的目标硼浓度,同时设定硼浓度低限,用于与目标硼浓度计算值比较,触发报警灯用于提醒,考虑到硼浓度取样地误差,设置预报警灯(高于硼浓度低限50ppm)用于警示,若目标硼浓度计算值触发预报警灯亮(红色),则在乏池液位低,需要补水时,不能补充来自核岛除盐水系统(SED)的清水,而需要补充硼水。
利用LabVIEW软件编程,在LabVIEW前面板中使用“液位计”控件,液位计量程和最高值参照乏池底部标高(7.5m)和最高水位(乏池满溢液位19.65m)。设计乏池“初始液位”和“初始硼浓度”“目标液位设定值”“硼浓度低限设定值”“目标硼浓度计算值”输入控件/显示控件,设计绘制“小于低限报警”和“接近低限预报警”灯,用于进行预警和触发报警提醒,避免补水引起硼浓度超限。程序设计使用“while”循环,当点击退出程序时,即可退出循环程序。结合补水后乏燃料水池硼浓度计算方法,在LabVIEW中设计出程序框图,如图1所示:

图1 核电厂乏池补水硼浓度计算仿真程序框图
在LabVIEW前面板工具栏中将设计的程序转换成名为“核电厂乏燃料水池补水硼浓度计算程序”的exe格式应用程序,并进行安装。当需要对乏池补水时,运行该程序,通过输入初始液位、初始硼浓度、目标液位以及设定硼浓度低限,就可以计算出补水到目标液位后的目标硼浓度值,并对目标硼浓度与设定的硼浓度低限进行报警和预报预警判断提醒,如图2所示。
2.使用方法:
登录“核电厂乏燃料水池补水硼浓度计算程序”界面后,按以下步骤执行:
①对界面中数据初始化,填写乏池初始液位和初始硼浓度;
②填写目标液位设定值和硼浓度低限设定值;
③运行仿真程序,计算出目标硼浓度计算值;

图2 核电厂乏燃料水池补水硼浓度计算程序
④确认“小于低限报警”和“接近低限预报警”灯状态情况,若灯均为绿色,则可以根据目标液位设定值对乏池进行补水。
对于出现预报警的情况,可以采取减少补水目标液位,提升补水后的目标硼浓度,对于出现小于低限报警的情况,则需考虑采用硼酸箱(如换料水箱、硼酸溶液贮存箱)来的硼酸水对乏池进行补水提升液位。
综上所述,通过LabVIEW编程设计出“核电厂乏燃料水池补水硼浓度计算程序”可以提前对乏池补水的硼浓度进行计算,提高了乏池补水硼浓度计算的工作效率,可有效避免人因失误,用于指导乏池的补水工作,以避免补水失误引起乏池硼浓度超低限,导致运行事件的发生。
参考文献:
[1]臧希年.核电厂系统及设备[M].北京:清华大学出版社,2010.
[2]严雨,夏宁.LabVIEW入门与实战开发100例[M].北京:电子工业出版社,2017.
(作者单位:衡阳市第八中学 刘文琼)
